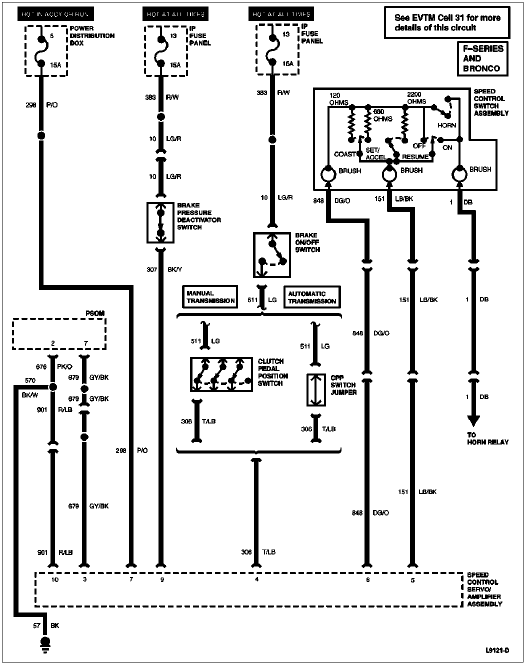
Section 10-03: Speed Control System, Electronic | 1996 F-150, F-250, F-350, F-Super Duty and Bronco Workshop Manual |


| Pin Number | Circuit | Circuit Function |
|---|---|---|
| 1 | 481 (GY/Y) | ICM to Clutch Switch |
| 2 | 480 (P/Y) | Transmission Clutch Control to PCM |
| 3 | 511 (LG) | Stoplamp Switch to Stoplamps |
| 4 | 306 (T/LB) | Stoplamp Switch to Stoplamps |
| 5 | 32 (R/LB) | Starter Control |
| 6 | 32 (R/LB) | Starter Control |

| Pin Number | Circuit | Circuit Function |
|---|---|---|
| 1 | 54 (LG/Y) | Battery Input |
| 2 | 676 (BK/W) | Ground |
| 3 | 296 (W/P) | Hot in RUN |
| 4 | 523 (R/PK) | Rear Anti-Lock Brake Signal Input |
| 4 | 491 (O/LB) | 4WABS Signal Input (Bronco Only) |
| 5 | 519 (LG/BK) | Rear Anti-Lock Brake Signal Return |
| 5 | 530 (LG/Y) | 4WABS Signal Return (Bronco Only) |
| 6 | — | Not Used |
| 7 | 679 (GY/BK) | Speed Output to Instrument Cluster, Speed Control Amplifier to Powertrain Control Module |
| 8 | — | Not Used |
| 9 | 567 (LB/Y) | PSOM Test Connector |
| 10 | — | Not Used |
| 11 | — | Not Used |
| 12 | — | Not Used |

| Pin Number | Circuit | Circuit Function |
|---|---|---|
| 1 | — | Not Used |
| 2 | — | Not Used |
| 3 | 679 (GY/BK) | Vehicle Speed Input |
| 4 | 306 (T/LB) | Brake Input |
| 5 | 151 (LB/BK) | Command Signal |
| 6 | 848 (DG/O) | Command Return |
| 7 | 298 (P/O) | Vehicle Power |
| 8 | — | Not Used |
| 9 | 307 (BK/Y) | Brake Pressure Input |
| 10 | 901 (R/LB) | Ground |