Section 07-14C: Clutch Pedal Position (CPP) Switch | 1996 F-150, F-250, F-350 and Bronco Workshop Manual |



| Pin Number | Circuit | Circuit Function |
|---|---|---|
| 1 | 481 (W/PK) | EFI Module to Clutch Switch |
| 2 | 480 (P/Y) | EEC Module to Transmission Converter Clutch Coil (with Air Bag) Not Used (Without Air Bag) |
| 3 | 511 (LG) | Stoplamp (Brake On/Off) Switch to Stoplamps |
| 4 | 306 (T/LB) | Clutch Switch to Speed Control Module |
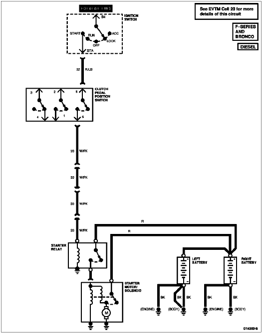
| 5 | 33 (W/PK) | Starter Control to Interlock Module |
| 6 | 32 (R/LB) | Starter Control |

| Pin Number | Circuit | Circuit Function |
|---|---|---|
| 1 | — | Not Used |
| 2 | — | Not Used |
| 3 | 296 (W/P) | Fused Accessory Feed No. 1 |
| 4 | 306 (T/LB) | Clutch Switch to Speed Control Module |
| 5 | 33 (W/PK) | Starter Control to Interlock Module |
| 6 | 32 (R/LB) | Starter Control |