Section 07-05: Transmission, Automatic, External Controls
1996 F-150, F-250, F-350 F-Super Duty and Bronco Workshop Manual
DIAGNOSIS AND TESTING

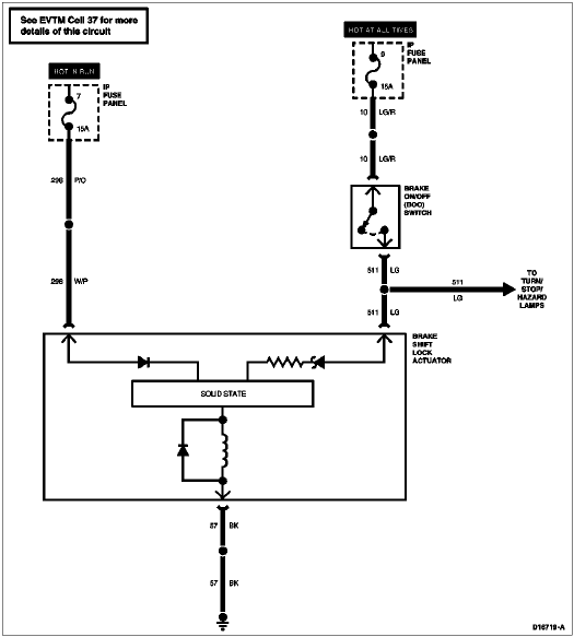
Electrical Schematics



Brake Shift Lock Actuator, All F-Series Except F-Super Duty






Brake Shift Lock Actuator, F-Super Duty






Transmission Control Switch, All F-Series Except F-Super Duty






Transmission Control Switch, F-Super Duty